Главная >> Колебания и волны. Физика 11 класс. Мякишев

Глава 5. Электромагнитные волны

§ 5.10. Амплитудная модуляция

Мы ограничимся рассмотрением наиболее простого типа модуляции — амплитудной модуляции.

Как осуществляется амплитудная модуляция

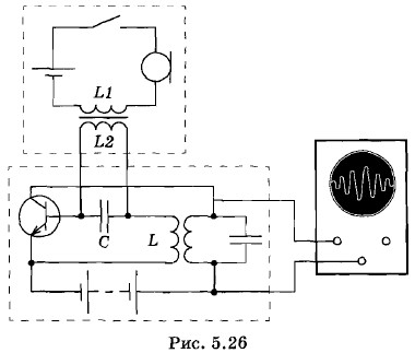
Для осуществления амплитудной модуляции можно использовать схему, изображенную на рисунке 5.26*. Эта схема состоит из генератора на транзисторе (нижний большой пунктирный прямоугольник), к которому добавлен модулятор (верхний пунктирный прямоугольник). В простейшем случае модулятор состоит из микрофона и источника тока, соединенных последовательно с первичной обмоткой Ы трансформатора. Вторичная обмотка трансформатора L2 присоединена параллельно к конденсатору С контура в цепи базы транзистора. Конденсатор С имеет малое сопротивление для переменного тока высокой частоты, текущего по обмотке катушки обратной связи L. Вторичная обмотка трансформатора L2 имеет большое индуктивное сопротивление. Поэтому переменные токи высокой частоты, вырабатываемые генератором, проходят через конденсатор С, не ответвляясь в цепь микрофона модулятора. В результате генератор работает так же, как и в отсутствие модулирующей цепи.

    * В этой схеме модулирующее напряжение подается на базу транзистора. В других схемах модулирующее напряжение может подаваться на цепь коллектора.

модулятор

Если микрофон отключен, то генератор вырабатывает гармонические колебания:

i1 = Im0 sin ωt,                     (5.10.1)

где ω — несущая частота, a Im0 — постоянная амплитуда колебаний. График этих колебаний представлен на рисунке 5.27, а.

При включенном микрофоне звуковые волны возбуждают в его цепи электрические токи низкой частоты. Для этих токов конденсатор обладает большим сопротивлением. Поэтому переменное напряжение, создаваемое на концах обмотки L2 трансформатора, оказывается целиком приложенным к участку цепи база—эмиттер. Медленные колебания этого напряжения приводят к медленному изменению амплитуды высокочастотных колебаний в цепи контура генератора.

Модуляция гармоническими колебаниями звуковой частоты

Рассмотрим простой случай, когда модулирующие колебания в цепи микрофона являются гармоническими и происходят с частотой Ω (рис. 5.27, б). Тогда амплитуда колебаний в контуре генератора будет периодически меняться с частотой Ω, и ее можно записать в форме

Im = Im0(1+k sin Ωt).                     (5.10.2)

модулирующие колебания

Окончание параграфа >>>

 

 

???????@Mail.ru