Главная >> Машиностроительное черчение. Инженерная графика. Чекмарев

Чертежи оригинальных деталей

Простановка размеров на элементы деталей, обрабатываемые резанием

Рассмотрим несколько простых, наиболее часто встречающихся примеров механической обработки и связанной с ними простановки размеров.

Сверление глухого отверстия и нарезание в нем резьбы

Последовательность обработки рассмотрена выше (см. рис. 8.4). На чертеже наносят обозначение резьбы, глубину сверления и длину резьбы с полным профилем, а также размер фаски. Дно отверстия, образованное режущей частью сверла, изображают условно как конус с углом при вершине 120° (размер не наносят). При нарезании конической резьбы длину ее не указывают.

Нарезание внутренней резьбы резцом. Последовательность обработки внутренней резьбы с проточкой для выхода резца (схема размеров — на рис. 10.35, а) показана на технологических эскизах: расточка внутренних диаметров на заданную глубину при подаче резца вдоль оси (б); проточка канавки для выхода резца при радиальной его подаче (в); нарезание резьбы при подаче вдоль оси (г, переходы обработки фаски не показаны).

Нарезание внутренней резьбы резцом

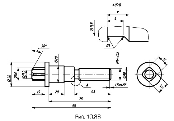
Обточка ступенчатого валика (рис. 10.36) в центрах. Заготовка — пруток ∅ 30. Последовательность токарной обработки показана слева на рис. 10.37, а — д при одной установке в центрах и на рис. 10.37 е —ж при другой (отрезка заготовки и зацентровка не рассмотрены). Положение резца указано в конце каждого перехода, обработанные поверхности показаны утолщенными линиями. Момент вращения на деталь передает хомутик (показан только на переходе слева). Справа показаны соответствующие операционные технологические эскизы с размерами (расстояния от размерных линий до контура изображения детали выбраны с учетом положения этих размерных линий на чертеже детали).

Обточка ступенчатого валика

Последовательность токарной обработки ступенчатого валика

Последовательность токарной обработки ступенчатого валика (окончание)

Окончание параграфа >>>

 

 

???????@Mail.ru